Справочник строителя | Системы парового и лучистого отопления
ПАРОВЫЕ СИСТЕМЫ ОТОПЛЕНИЯ
Паровые системы отопления основаны на принципе транспортирования по трубопроводам и конденсации водяного пара в трубопроводах и отопительных приборах. Как известно, при конденсации водяного пара в жидкость выделяется большое количество теплоты, затраченной на фазовое превращение воды (испарение) в пар. При атмосферном давлении при нагреве воды до 100 °С дальнейший подвод к воде теплоты вызывает ее испарение, а сам процесс называется - парообразованием. Теплота испарения 1 кг воды при 100 °С вычисляется по формуле:
|
|
(1) |
Обычно пар от источников парообразования (от парогенераторов - паровых котлов) подают под давлением выше атмосферного. Это определяет более высокое теплосодержание (энтальпию) водяного пара:
|
|
(2)
|
где tw - температура воды в режиме ее кипения °С, cw - теплоемкость воды при нагревании, кДж/(кг·°С); rв.п - скрытая теплота парообразования при температуре кипения, кДж/кг.
Поступая в отопительный прибор, пар отдает теплоту благодаря образованию на внутренних стенках прибора капелек и струек воды - конденсата, которые стекают вниз.
Процесс превращения водяного пара в каши и струйки воды называют режимом конденсации, при котором выделяется скрытая теплота парообразования rв.п. Процесс конденсации водяного пара на стенках отопительных приборов и трубопроводов протекает при высоких температурах.
Поэтому на отопительных приборах создается высокая температура (от 100 °С и выше). Это создает опасность ожогов у людей при случайном контакте с горячими поверхностями трубопроводов и отопительных приборов. На горячей поверхности пригорают оседающая из воздуха пыль, слои покрасочных материалов, что ухудшает санитарно-гигиенические качества воздушной среды.
Серьезным недостатком паровых систем отопления является невозможность регулирования теплоотдачи отопительных приборов путем изменения температуры (качественное регулирование), а осуществляется только прерывистое регулирование - прекращение подачи пара в нагревательный прибор, называемое иногда «натопом» (количественное регулирование).
При периодической подаче пара в отопительный прибор происходит соприкосновение движущегося в трубопроводах и приборах пара с остатками конденсата, что создает громкие хлопки - гидроудары (повышенный шум в системе) и может вызвать разрушение отдельных ее элементов.
Вследствие этих недостатков паровое отопление не допускается в жилых, общественных и административно-бытовых зданиях, а также в производственных зданиях с повышенными требованиями по чистоте воздушной среды и точности поддержания температуры.
Паровое отопление находит применение в производственных зданиях, где в помещениях отсутствуют выделения пыли и имеется технологический пар, который рационально использовать для быстрого нагрева помещений и приготовления горячей воды.
Наиболее простой является паровая система низкого давления пара (от 0,005 до 0,02 МПа). Разводка паропроводов зависит от возможного места их прокладки и по отношению к отопительному прибору может быть верхней, нижней и средней.
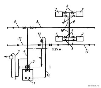
На рис. 1 показана схема парового отопления низкого давления при расположении горизонтального магистрального распределительного паропровода 5 под потолком первого этажа в двухэтажном промздании (средняя разводка).
Рисунок 1. Схема паровой системы отопления низкого давления со средним расположением подающего магистрального вертикального паропровода: 1 - паровой котел; 2 - паросборник; 3 - предохранительное устройство; 4 - вертикальный магистральный паропровод; 5 - горизонтальные магистральные распределительные паропроводы; 6 - вертикальные парораспределительные стояки; 7 - отопительный прибор; 8 - паровой вентиль; 9 - тройник с пробкой; 10 - вертикальные стояки для сбора конденсата; 11 - горизонтальный сборный трубопровод конденсата; 12 - трубопровод возврата конденсата в котел; 13 - выпуск воздуха из системы отопления
В паровом котле 1 греется вода, и образовавшийся пар собирается в паросборнике 2 под давлением 0,02 МПа (0,01 ати) и по вертикальному магистральному паропроводу 4 подается в распределительный горизонтальный паропровод 5. По вертикальным распределительным стоякам 6пар подается в отопительный прибор 7. Распределение пара по отопительным приборам 7 регулируется вентилями 8. Образующийся в отопительных приборах 7 конденсат стекает по вертикальным сборным стоякам 10 и собирается в горизонтальном трубопроводе 11. Собранный конденсат по трубопроводу 12 возвращается в паровой котел 1.
Для обеспечения защиты системы отопления от повышения давления пара сверх расчетного используется простое и надежное предохранительное устройство 3, выполненное как гидравлический затвор, дополненный бачком для сбора выбрасываемой с паром воды и выпуска излишек пара в атмосферу. При периодической остановке подачи пара в систему отопления в трубопроводах собирается воздух, который выпускается через устройство 13.
После промывки и опрессовки системы отопления очищенные магистрали заполняются водой до уровня l-l. После нагрева воды до температуры кипения в котле 1 образуется пар, собирающийся в паросборнике 2. Давление пара в котле определяет высота h, м, на которую поднимается вода:
|
|
(3) |
где Ризб - избыточное давление пара в котле, Па; ρкон - массовая плотность конденсата, кг/м3.
ПРИМЕР 1. Исходные условия: В котле поддерживается избыточное давление пара Ризб = 6,02 МПа, температура конденсата в магистральном обратном трубопроводе tкон = 95 °С и ρкон = 962 кг/м3.
Требуется: Определить высоту подъема воды в предохранительном устройстве h.
Решение: 1. По формуле (3) получим:
где 106 - переводной коэффициент МПа в Па.
1. Полученная величина высоты водяного столба h = 2,12 м уравновешивает давление пара в котле.
2. По схеме на рис. 1 видно, что до места расположения горизонтального сборного трубопровода конденсата 11 имеется еще высота 0,25 м.
Следовательно, общая высота водяного столба h + 0,25 = 2,12 + 0,25 = 2,35 м будет обеспечивать гидростатическое давление для преодоления гидравлического сопротивления в трубопроводах 11 и 12 для возврата конденсата в котел 1.
Выбор расчетного давления пара в паросборнике 2 котла 1 обуславливается возможностью создания достаточного гидростатического давления для непосредственного возврата пара в замкнутой системе циркуляции, показанной на рис. 1. Гидравлические потери в паропроводах системы отопления зависят от параметров движущегося по трубопроводам и отопительным приборам водяного пара и конденсата. При движении пара и попутного конденсата, образующегося на стенках труб, в одном направлении скорость пара может увеличиваться до 30 м/с.
При встречном движении пара и попутного конденсата скорость пара принимается не выше 20 м/с.
При выборе диаметров паропроводов рекомендуется вычислять возможные удельные потери на 1 м длины трубопровода Rср по формуле:
|
|
(4) |
где Рпр - необходимое давление перед регулировочным вентилем концевого отопительного прибора в удаленном кольце циркуляции отопительной системы, рекомендуется принимать 2000 Па; ∑lтр - длина труб в удаленном кольце циркуляции, м.
При избыточном давлении Ризб = 10 000 Па массовую плотность пара можно принять ρп = 0,634 кг/м3. Если при увязке расчетных потерь давления в кольцах циркуляции паровых систем отопления излишнее давление в ближайших кольцах циркуляции превышает 15 %, то рекомендуется на этих участках устанавливать дроссельные шайбы. Диаметр отверстия дросселирующей шайбы dш, мм, вычисляют по формуле:
|
|
(5) |
где Qт.уч - тепловая нагрузка в рассматриваемом участке системы парового отопления, Вт; ∆Рш - излишек давления в рассматриваемом участке, Па.
Необходимо отметить, что при реконструкции предприятий, где ранее применялись паровые системы отопления, как правило, их заменяют на водяные.
Вернуться к списку
|
Распечатать
|


