Справочник строителя | Башенные краны
КРАНЫ СЕРИИ КБ ТРЕТЬЕЙ РАЗМЕРНОЙ ГРУППЫ
К данной группе относятся унифицированные краны КБ-308А, КБ-309АХЛ и их исполнения. Эти краны с максимальной грузоподъемностью 8 т предназначены для механизации строительно-монтажных работ при возведении жилых, промышленных и административных зданий высотой до девяти этажей. Все краны имеют однотипную конструкцию и представляют собой мобильные самоходные полноповоротные машины на рельсовом ходу с поворотной башней и нижним расположением противовеса.
Техническая характеристика кранов третьей размерной группы приведена в табл. 1.
Кран КБ-309АХЛ и основные его исполнения снабжены подъемной стрелой, кран КБ-308А, его модификации, а также некоторые исполнения КБ309АХЛ (04 и 05) - балочной стрелой с грузовой тележкой. Кран КБ-308А рассчитан на работу в районах умеренного климата (- 40... + 40 °С); кран КБ-309АХЛ - на работу в условиях низких температур (до -60 °С). Металлоконструкция крана КБ-309АХЛ выполнена из низколегированных сталей. Шкафы с электрооборудованием оснащены электрообогревателями.
Каждый кран состоит из следующих основных узлов (рис. 1, а, б): ходовой рамы 1, поворотной платформы 14, башни 11, стрелы 9 грузовой тележки (у кранов с балочной стрелой), стрелового 4 и грузового 5 полиспастов, крюковой подвески 8, монтажной стойки 3, унифицированной кабины машиниста 10 и рабочих механизмов, противовеса 2 и балласта, электрооборудования, приборов безопасности и унифицированного кабельного барабана 15. Ходовая рама состоит из кольцевой рамы коробчатого сечения с проушинами, четырех поворотных диагонально расположенных флюгеров, опирающихся на четыре двухколесные ходовые тележки, две из которых ведущие и две ведомые. Для фиксации флюгеров относительно основания ходовой рамы как в раздвинутом (рабочем), так и сложенном (транспортном) положениях служат четыре жесткие трубчатые тяги с проушинами на концах, которые соединяются с кронштейнами рамы и флюгеров с помощью пальцев. В нижней части основания ходовой рамы имеются проушины для крепления транспортной подкатной тележки. Ходовые тележки передвигаются по подкрановым рельсам типа Р50. Колея и база кранов размерной группы 4,5 м. На ходовую раму навешиваются плиты балласта, обеспечивающие устойчивость крана. На ходовой раме жестко закреплен зубчатый венец однорядного роликового опорно-поворотного круга 13.
Рис. 1. Краны третьей размерной группы, их параметры и грузовые характеристики: а - общий вид крана КБ-309АХЛ; б - то же, крана КБ-308А; в - грузовая характеристика крана КБ-309АХЛ; г – то же, крана КБ-308А; l - четырехкратный грузовой полиспаст; ll - двукратный грузовой полиспаст
На вращающейся части опорно-поворотного круга установлена поворотная платформа, состоящая из кольца коробчатого сечения, консольной части и трубчатой стойки, которая служит опорой подкосов башни 12 и монтажной стойки 3. На консоли платформы установлены плиты противовеса. В центральной части поворотной платформы размещены механизм поворота, грузовая и стреловая лебедки, ограничитель поворота, шкафы электрооборудования. Через кольцо токоприемника в центральной части платформы пропущены кабели. Во избежание механического повреждения ограничитель угла вращения не позволяет платформе делать более трех полных поворотов в одну сторону. В передней части поворотной платформы с помощью кронштейнов шарнирно крепится основание башни.
Башня в вертикальном положении удерживается телескопическими (у крана -308А) или складывающимися (у крана КБ-309АХЛ) подкосами и канатной темой натяжения распорки башни.
Башня крана КБ-309АХЛ имеет решетчатую конструкцию из уголкового профиля и состоит из основания, рядовых и верхней секций, соединенных между собой болтами.
Телескопическая башня крана КБ-308А и его модификаций представляет собой решетчатую конструкцию, подращивается снизу и состоит из неподвижного основания-портала 17, рядовых и головной секций. Портал выполнен в виде пространственной решетчатой сварной конструкции, через которую проходит внутренняя выдвигаемая башня. Внутри каждой рядовой секции проходит лестница с переходной площадкой. В рабочем положении внутренняя башня опирается на основание торцами поясов через диагональные балки. При выдвижении внутренняя башня опирается на ролики основания. Выдвижение осуществляется грузовой лебедкой, монтажным канатом и полиспастом выдвижения башни с использованием люльки с блоками, закрепляемой на нижнем торце выдвигаемой секции башни.
Стрелы кранов сварные решетчатые, выполненные из трубчатых элементов. Кран КБ-309АХЛ имеет подъемные подвесные стрелы с профилем поперечного сечения четырехгранной формы, кран КБ-308А - балочные стрелы трехгранного профиля.
Рис. 2. Схема запасовки грузового, стрелового и тележечного канатов крана КБ-308А: а - при двукратной запасовке грузового каната; б - то же, при четырехкратной; 1 - стреловая лебедка; 2 - грузовая лебедка; 3 - стреловой канат; 4 - стреловой расчал; 5 - грузовой канат; 6 - тележечная лебедка; 7 - тележечный канат; 8 - грузовая тележка; 9 - крюковая подвеска; 10 - дополнительный блок
У кранов с подъемной стрелой вылет изменяется изменением угла наклона стрелы с помощью стреловой лебедки и стрелоподъемного полиспаста, у кранов с балочной стрелой - перемещением грузовой тележки по стреле с помощью тележечной лебедки 16, установленной на стреле, и тележечного каната. Все краны имеют двухблочные крюковые подвески. Балочная стрела подвешена на канатном расчале 7, проходящем через блоки оголовка 6, распорки башни и уравнительный блок обоймы, имеет два установочных положения - горизонтальное и наклонное под углом 30° к горизонту. У крана КБ-308А и его модификаций грузовая тележка может перемещаться вдоль наклонной стрелы, причем запасовка грузового каната обеспечивает горизонтальное перемещение груза при изменении вылета в обоих установочных положениях стрелы. Грузовая тележка перемещается по нижним ездовым поясам стрелы на восьми катках, объединенных попарно в четыре балансира. От поперечного смещения катков с ездового пояса предохраняют упорные ролики, посаженные на эксцентриковые оси для обеспечения регулировки зазора. Грузовой канат, блоки грузовой каретки и крюковой подвески образуют двукратный (рис. 2, а) или четырехкратный (рис. 2, б) грузовой полиспаст. У кранов с подъемной стрелой также возможны две системы запасовки грузового каната — четырехкратная (рис. 3, а) и двукратная (рис. 3, б). Грузовые характеристики кранов 3-й размерной группы приведены на рис. 1, в, г.
Рис. 3. Схема запасовки кранов с подъемной стрелой: а – при четырехкратном грузовом полиспасте; б – то же, при двукратном; 1 – грузовая лебедка; 2 – стреловая лебедка; 3 – стреловой канат; 4 – стреловой расчал; 5 – грузовой канат; 6 – крюковая подвеска; 7 –дополнительный блок
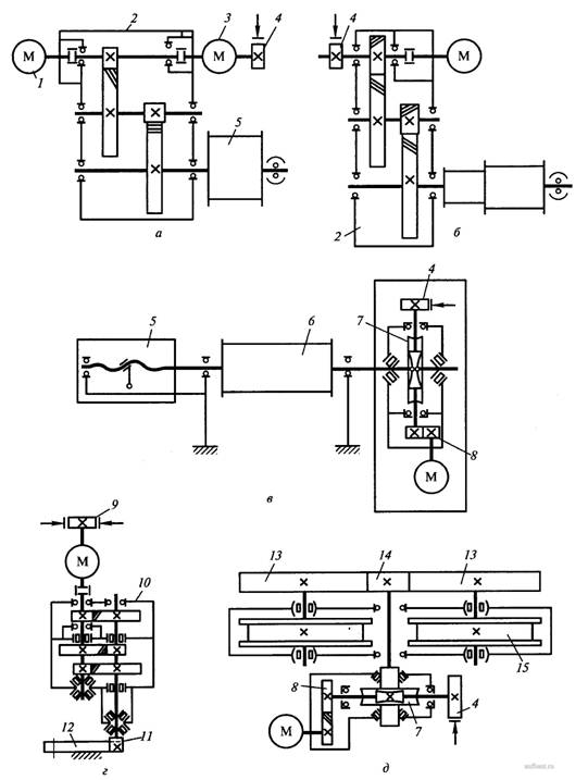
К унифицированным рабочим механизмам кранов относятся грузовая стреловая и тележечная лебедки, механизмы поворота и передвижения, четыре двухколесные ходовые тележки и кабина машиниста. Кинематические схемы унифицированных механизмов показаны на рис. 4. На кране КБ-308А и его модификациях для подъема и опускания груза установлены двухдвигательные грузовые лебедки моноблочной конструкции (рис. 4, а), состоящие из двух электродвигателей 1, 3, специального двухступенчатого цилиндрического редуктора 2, барабана 6, колодочного тормоза 4 и выносной опоры. Барабан имеет специальную нарезку для правильной укладки каната на каждом слое. На кране КБ-309АХЛ установлена однодвигательная грузовая лебедка с тормозной машиной. Опорно-поворотные устройства, стреловые лебедки, механизмы поворота передвижения кранов 3-й размерной группы однотипны. Стреловая лебедка изменения угла наклона (вылета стрелы) состоит (рис. 4, б) из электродвигателя, двухступенчатого цилиндрического редуктора, тормоза, двухступенчатого барабана и выносной опоры.
Рис. 4. Кинематические схемы унифицированных механизмов кранов 3-й размерной группы: а - грузовой лебедки; б – стреловой лебедки; в – тележечной лебедки; г –механизма поворота; д – механизма передвижения; 1,3 – основной и вспомогательный электродвигатели; 2 – двухступенчатый редуктор; 4 – колодочный тормоз; 5 – датчик вылета груза; 6 – барабан; 7 – глобоидная передача; 8 – зубчатая передача; 9 – специальный тормоз; 10 – трехступенчатый редуктор; 11 – выходная шестерня; 12 – зубчатый венец; 13,14 –шестерни; 15 – ходовое колесо
Механизм поворота (рис. 4, г) осуществляет вращение поворотной части крана вокруг вертикальной оси и состоит из вертикального трехступенчатого редуктора 10, фланцевого электродвигателя и специального колодочного тормоза 9. Выходная шестерня 11 редуктора находится в зацеплении с зубчатым венцом 12 опорно-поворотного круга. Механизм передвижения кранов состоит из четырех двухколесных ходовых балансирных тележек грузоподъемностью 60 т, две из которых являются ведущими, а две другие - ведомыми. Ведущие и ведомые тележки располагаются по диагонали и шарнирно соединены с флюгерами ходовой рамы с помощью шкворней, что позволяет крану передвигаться по криволинейным участкам пути, а также переводить тележки на перпендикулярно уложенные рельсы.
Ведущая ходовая тележка состоит из рамы, механизма передвижения, зубчатой передачи, ходовых колес промежуточного вала, шкворня, сбрасывающих плужков, полуавтоматического рельсового захвата и буфера. У ведомой тележки механизм передвижения, зубчатая передача и промежуточный вал отсутствуют. Механизм передвижения ходовой тележки состоит из электродвигателя, колодочного электромагнитного тормоза и редуктора, включающего глобоидную 7 и цилиндрическую одноступенчатую зубчатую передачи 8. Кран КБ-308А и его модификации оборудованы тележечной лебедкой (рис. 4, в), на барабане которой имеются два места для крепления концов тягового каната грузовой тележки. Попеременно наматываясь на барабан и сматываясь с него, тяговые канаты перемещают грузовую тележку. Лебедка снабжена датчиком вылета груза 5.
Краны снабжены унифицированным приводным кабельным барабаном, устанавливаемым на ходовой раме и служащим для намотки (сматывания) силового кабеля, соединяющего кран с источником питания, а также хранения на нем силового кабеля во время транспортирования машины.
С объекта на объект краны перевозятся на подкатной тележке специально оборудованным тягачом со скоростью от 5 до 15 км/ч в зависимости от трассы. Плиты противовеса, инструмент, монтажные приспособления и крепежные детали перевозятся отдельно на стандартных транспортных средствах. При монтаже башни кранов КБ-309АХЛ и его основных модификаций поднимаются в вертикальное положение в полностью собранном виде, башни крана КБ-308А и его модификаций - в укороченном до двух секций варианте, а затем подращиваются до требуемой высоты.
Технические характеристики
Таблица 1. Техническая характеристика башенных кранов третьей размерной группы
Параметры |
Индекс машины |
|||||
КБ-308А |
КБ-309.АХЛ |
КБ-ЗО9.01.АХЛ |
КБ-309.02.АХЛ |
КБ-ЗО9.03.АХЛ |
КБ-ЗО9.04.АХЛ |
|
| Грузовой момент, кН · м | 1000 | 1250 | 1250 | 1200 | 1000 | 1250 |
| Грузоподъемность, т: | ||||||
| максимальная | 8 | 8 | 8 | 7 | 8 | 10 |
| при максимальном вылете | 4 | 5 | 5 | 4 | 4 | 5 |
| Вылет стрелы, м: | ||||||
| максимальный | 25,0 | 25,0 | 25,0 | 30,0 | 25,0 | 25,0 |
| при максимальной грузоподъемности | 12,5 | 15,6 | 15,6 | 17,1 | 12,5 | 12,5 |
| Высота подъема крюка, м: | ||||||
| при максимальном вылете | 32 | 22,0 | 14,0 | 23,0 | 30,0 | 9,0 |
| максимальная | 42 | 37,0 | 29,0 | 40,0 | 45,0 | 20,0 |
| Частота вращения опорно-поворотного устройства, мин-1 | - | 0,8 | 0,8 | 0,8 | 0,8 | 0,78 |
| Скорость, м/мин: | ||||||
| подъема груза при двукратной запасовке | 48 | 32,0 | 32,0 | 32,0 | 32,0 | 32,0 |
| подъема груза при четырехкратной запасовке | 24 | 16,0 | 16,0 | 16,0 | 16,0 | 16,0 |
| плавной посадки груза максимальной массы | 5/2,5 | 3,5 | 3,5 | 3,5 | 3,5 | 2,93 |
| передвижение крана | 18,5 | 29,7 | 29,7 | 29,7 | 29,7 | 29,7 |
| изменение вылета | - | 17,8 | 17,8 | 17,8 | 17,8 | - |
| передвижение грузовой тележки | 27,2 | - | - | - | - | 30,5 |
| Задний габарит, м | 3,6 | 3,6 | 3,6 | 3,6 | 3,6 | 3,6 |
| Колея и база, м | 4,5 | 4,5 | 4,5 | 4,57 | 4,5 | 4,5 |
| Конструктивная масса, т | 37,7 | 30,5 | 29,1 | 31,0 | 33,0 | 29,7 |
| Общая масса крана, т | 90,9 | 75,5 | 74,1 | 88,2 | 90,2 | 75,0 |
| Масса балласта, т | 18 | 12,2 | 12,2 | 24,4 | 24,4 | 12,25 |
| Масса противовеса, т | 35,2 | 32,8 | 32,8 | 32,8 | 32,8 | 32,8 |
| Транспортные габариты крана, м | ||||||
| высота | н/д | 4,2 | 4,2 | 4,2 | 4,2 | 4,2 |
| ширина | 3,6 | 3,6 | 3,6 | 3,6 | 3,6 | 3,6 |
| длина | н/д | 28,0 | 20,0 | 28,0 | 23,7 | 22,0 |
| Общая мощность установленных электродвигателей, кВт | 86,6 | 58,6 | 59,5 | 58,1 | 58,1 | 63,1 |
| Изготовитель | ОАО «Ухтинский механический завод» (республика Коми) | |||||
Вернуться к списку
|
Распечатать
|


